Паливний бак
45 - Заливна горловина; 55/3 - Регулятор тиску палива (5.3 атм.); 55/3a - Заслінка (50 літрів на годину); 55/4 - Парканна камера; 75 - Паливний бак; B4 - Датчик рівня палива; M3/1 - Насос, вбудований у паливний бак; A - Роз'єм електропроводки насоса, вбудованого в паливний бак; B - Роз'єм електропроводки датчика рівня палива; A - Повернення палива з регулятора тиску (5.0 атм.) до камери розбризкування; B - Лінія наповнення паркану від насоса, вбудованого в паливний бак; C - Лінія вентиляції паливного бака; D - До паливного насосу
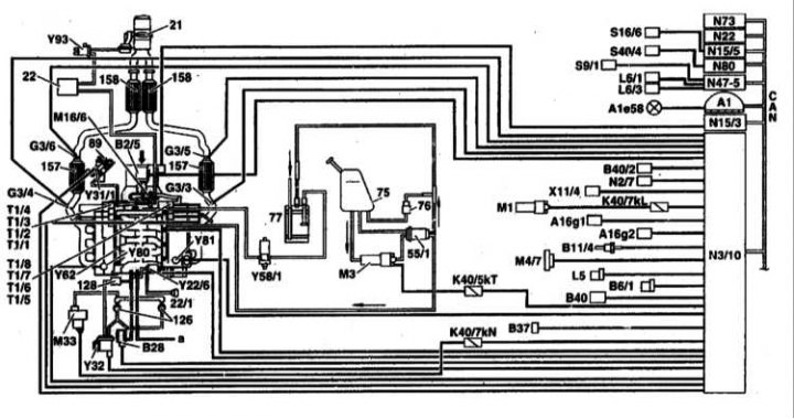
Функціональна схема системи мікропроцесорного керування ME SFI 2.0. Двигуни V6 та V8
Показано на прикладі двигуна 113
21 - Випускна заслінка¹; 22 - Вакуумний резервуар¹; 22/1 - Діафрагмовий перемикач впускного трубопроводу; 55/1 - Паливний фільтр із вбудованим регулятором тиску; 75 - Паливний бак; 76 - Вентиляційний клапан; 77 - Вугільний адсорбер; 89 - Клапан EGR; 126 - Клапан відключення підмішування вторинного повітря (клапан камер згоряння: вбудований неповоротний клапан); 128 - Неповоротний вакуумний клапан; 157 - Трифункціональний каталітичний перетворювач у перебирання рухового відсіку; 158 - Трифункціональний каталітичний перетворювач під днищем; а - Інші споживачі; А1 - Приладова дошка; А1е58 - Контрольна лампа діагностики відмов двигуна; А16g1 - Датчик детонації 1 (правий бік двигуна); А16g2 - Датчик детонації 2 (ліва сторона двигуна); В2/5 - Плівковий датчик вимірювання маси повітря (MAF) (вбудований датчик температури повітря, що всмоктується [IAT]); В6/1 - Датчик ефекту Холла розподільного валу; В11/4 - датчик температури охолоджувальної рідини (CTS); В28 - Датчик тиску¹; В37 - Датчик положення педалі; В40 - Датчик рівня/температури/якості олії; В40/2 - Датчик тиску масла системи відключення циліндрів¹; G3/3 - Лівий (верхньопотоковий) кисневий датчик; G3/4 - Правий (верхньопотоковий) кисневий датчик; G3/5 - Лівий (нижньопотоковий) кисневий датчик; G3/6 - Правий (нижньопотоковий) кисневий датчик; К40/5kТ - Реле паливного насосу; К40/7kL - Реле стартера; К40/7kN - Реле системи підмішування вторинного повітря; L5 - Датчик положення колінчастого валу (CKP); L6/1 - Лівий передній колісний датчик; L6/3 - Лівий задній колісний датчик; М1 - Клема 50 стартера; М3 - Паливний насос; М16/6 - Активатор дросельної заслінки; М33 - електричний повітряний насос; N3/10 - ECM (ME-SFI); N15/3 - Модуль управління електронною антипробуксовувальною системою (ETC); N19 - Модуль управління натискною кнопкою системи керування додатковим повітрям (ААС); N₂2 - Модуль управління натискною кнопкою системи керування додатковим повітрям (ААС); N47-1 - Модуль керування системи контролю тяги (ASR)/чутливої до швидкості системи гідропідсилення керма (SPS); N54-1 - Модуль керування IR DAS; S16/10 - Перемикач визначення положення трансмісії; S40/4 - Варіаторний перемикач темпостату; Т1/1 -; Т1/8 - Котушки запалювання циліндрів 1-8 (здвоєні котушки); Х11/22 - Діагностичний роз'єм DLC II; Y22/6 - Клапан-перемикач впускного трубопроводу змінної довжини тракту; Y31/1 - Вакуумний трансдюсер EGR; Y32 - Клапан-перемикач повітряного насоса системи підмішування вторинного повітря (AIR); Y58/1 - Клапан керування продуванням адсорбера; Y62 - Інжектори упорскування палива; Y80 - Клапан системи відключення циліндрів правого ряду¹; Y81 - Клапан системи відключення циліндрів лівого ряду¹; Y93 - Випускна заслінка¹; CAN - Шина даних.
¹ Тільки двигун 113.960 із системою відключення циліндрів (код 479)
Розташування деяких електричних елементів
1 - Реле електронних систем керування двигуна та ходової частини; 2 - ЄСМ (ME-SFI); 3 - Реле паливного насосу; 4 - Датчик ступеня натискання педалі; 5 - Реле повітряного насосу; 6 - Реле стартера
Повітряні потоки впускного трубопроводу зі змінною геометрією
А - Повітряний потік при відкритій заслінці на оборотах двигуна понад 3900 в хв; 22 - Керуюча заслінка (по одній на кожен циліндр); В - Повітряний потік при закритій заслінці, при низьких навантаженнях в діапазоні обертів 1750-3900 хв; С - До двигуна
Управління газорозподілом. Двигуни V6 і V8
12 - Впускний трубопровід; 17 - Паливна розподільна магістраль; 19 - Випускний колектор із ізоляцією повітряним зазором; 22 - Резонансна заслінка; R4 - Свічки запалювання (2 на циліндр); Y62 - Інжектор
Елементи впускного трубопроводу із змінною геометрією
12а - Верхня частина трубопроводу; 12b - Нижня частина трубопроводу; 12с - Верхня частина вставки трубопроводу; 12d - Нижня частина вставки трубопроводу; 22 - Керуюча заслінка; 22/1 - Діафрагмовий вузол перемикання тубопроводу; 22/2 - Осі заслінки; 22/3 - З'єднувальні тяги; а - Трубка до діафрагмового вузла; b - Трубка до клапана перемикання трубопроводу; М16/6 - Привід дросельної заслінки; Y22/6 - Впускний трубопровід
Складання паливного насоса (під днищем, зліва ззаду)
Інжектори палива (бічні сторони двигуна)
Датчик тиску в паливному баку (передня центральна частина багажника)
Датчик запасу палива (передня центральна частина багажника)
Термометричний вимірювач маси повітря, що всмоктується (центральна задня частина двигуна)
Датчик педалі акселератора
Датчик положення колінвалу
Датчик температури охолоджувальної рідини (передня, центральна частина двигуна)
Датчики детонації
Правий докаталітичний лямбда-зонд
Лівий докаталітичний лямбда-зонд
Лівий посткаталітичний лямбда-зонд
Правий посткаталітичний лямбда-зонд
Елемент установки дросельної заслінки (центральна задня частина двигуна)
Інжектор упорскування палива в 1-й циліндр (правий бік двигуна)
Бензинові двигуни
До складу паливної системи входять: встановлений у задній частині автомобіля (під подушкою заднього сидіння) паливний бак з адсорбером на активованому вугіллі, паливопроводи, електричний паливний насос, а також електронна система послідовного впорскування, керована блоком керування. Функціональна схема системи управління та розташування датчиків представлені на супровідних ілюстраціях.
Запас палива показується водієві на панелі приладів. На бензиновому двигуні пари бензину збираються в адсорбері та подаються до камер згоряння двигуна.
Істотний вплив на витрату палива має стиль водіння автомобіля. Поради щодо зниження витрати палива:
- Після запуску двигуна відразу рушайте з місця, навіть якщо це відбувається на морозі.
- При зупинці автомобіля на час більше 40 с, вимкніть двигун.
- Рухайте завжди на максимально високій передачі.
- Під час руху на великі відстані по можливості підтримуйте рівномірну швидкість. Уникайте рухів на високих швидкостях. Керуйте автомобілем обачно. Без потреби не гальмуйте.
- Не перевозіть на автомобілі зайвий вантаж. Якщо багажник не використовується, зніміть його з даху.
- Перевіряйте тиск повітря у шинах. Не допускайте надмірного зниження тиску.
Дизельні двигуни
До складу паливної системи входять: встановлений у задній частині автомобіля (під подушкою заднього сидіння) паливний бак, паливний фільтр, форсунки, паливні трубки та шланги, датчик запасу палива, розташований усередині бака та блок електронного керування двигуном.
Паливо подається спеціальним насосом через фільтр. У фільтрі осідає бруд та вода, що міститься в паливі.
Двигун керується електронною системою, схожою на систему керування бензиновими двигунами. Система управляє роботою двигуна, аналізуючи інформацію, що надходить від великої кількості датчиків.
На дизельних моделях немає троса акселератора. Замість нього на педаль встановлено датчик її положення.
Клапан відсікання палива при вимкненні запалювання відсутня. Для того, щоб заглушити двигун при вимкненні запалювання, блок управління двигуном посилає блок управління ТНВД сигнал, який, у свою чергу, припиняє подачу палива до форсунок.
Компоненти паливного бака не знімаються. Паливна система спроектована таким чином, щоб не допустити "підсмоктування" повітря за відсутності палива в баку. Блок управління постійно перевіряє рівень палива у баку, обробляючи інформацію, що надходить від датчика запасу палива, розташованого у баку. При падінні запасу палива до певного рівня блок управління запалює попереджувальну лампу на дошці приладів, після чого примусово викликає пропуски подачі палива, обмежуючи тим самим максимальну швидкість. Це продовжується доти, доки рівень палива в баку не перевищить допустиму позначку.
Паливна система дизельних двигунів дуже надійна. У разі використання чистого палива та виконання регулярного обслуговування вона повинна справно функціонувати до закінчення терміну служби автомобіля. Після дуже великого пробігу внутрішні компоненти форсунок можуть зноситися, і їх потрібно буде відремонтувати. Оскільки насос-форсунки мають складну конструкцію, ремонт рекомендується виконувати у спеціалізованій майстерні.
Паливний насос забирає пальне (D) з нижньої точки демпфера (55/4), який служить для запобігання попаданню у впускний тракт насоса повітря під час здійснення поворотів з низьким рівнем палива в баку (75).
Занурювальний паливний насос (М3/1) керується електронним модулем, який відстежує якість заповнення демпфера та забезпечує витрату 220 л/год при ефективному натиску 0.3 атм.
Додатково підкачування палива в демпфер здійснюється допоміжним насосом, що всмоктує, працює за рахунок потоку надлишкового палива, що повертається в бак від регулятора тиску (5.0 атм.).
Вміщені всередину бака компоненти (у тому числі паливний насос) зняттю та відновлювальному ремонту не підлягають та у разі їх відмови заміні підлягає весь бак у зборі. Виняток становить лише датчик запасу палива (В4).
Дросель (55/3а) знижує витрату палива в підведеній до насоса підкачки зворотної лінії (А) до 50 л/год при тиску 5.0 атм. Регулятор тиску запобігає зростання напору понад 5.3 атм.
Заходи безпеки та правила дотримання чистоти під час роботи з паливною системою
При роботі з паливною системою необхідно дотримуватися таких заходів безпеки та чистоти:
Зауваження щодо заходів безпеки
Не користуйтеся поблизу робочого місця відкритим вогнем, не паліть і не тримайте будь-яких сильно розігрітому предметів. Є небезпека нещасного випадку! Тримати напоготові вогнегасник.
Слідкуйте за нормальною вентиляцією робочого місця.
Паливна система знаходиться під тиском. При розтині системи паливо може під тиском вирватися. Зберіть паливо ганчіркою. Користуйтеся захисними окулярами.
При роботі з компонентами системи живлення дизельного двигуна дотримуйтесь особливих запобіжних заходів. Особливо це стосується форсунок. Майте на увазі, що тиск палива при виході із форсунок становить близько 1100 атмосфер. Не допускайте потрапляння будь-яких частин тіла під струмінь палива.
Шлангові з'єднання кріпляться за допомогою стрічкових або затискних хомутів. Затискні хомути необхідно обов'язково замінити на стрічкові хомути чи хомути останньої конструкції. Для встановлення стрічкових хомутів є спеціальний пристрій, наприклад HAZET 796-5.
Перед розтином ретельно очистіть з'єднання та прилеглі до них місця.
Зняті деталі укладайте на чисту підкладку та закривайте. Використовуйте для цього поліетилен або папір. Не використовуйте для цього волокнисту тканину!
Ретельно закривайте відкриті деталі або ставте технологічні заглушки, якщо ремонт триватиме деякий час.
Встановлюйте на місце тільки чисті деталі. Запасні частини виймайте з упаковки тільки безпосередньо перед установкою. Не застосовуйте деталей, які зберігалися неупакованными (наприклад, що зберігалися в інструментальній скриньці).
При відкритій паливній системі по можливості не працюйте зі стисненим повітрям. По можливості не рухайте при цьому автомобіль.
Не застосовуйте герметиків, що містять силікон. Елементи силікону, що потрапили в двигун, у двигуні не згоряють і пошкоджують датчик кисню.
Заходи безпеки при знятті паливного бака:
- Перед зняттям бака злийте з нього паливо або відкачайте паливо спеціально для цього насосом.
- Паливний бак знімається із нижньої сторони автомобіля. Перед від'єднанням хомутів кріплення бака підведіть донизу домкрат і підкладки.
- Порожній бак вибухонебезпечний і не може бути у такому вигляді утилізований. Перед утилізацією бак має бути розрізаний на частини. Слідкуйте за тим, щоб не виникло іскри. Для цього здайте паливний бак у спеціалізоване підприємство.
- Після встановлення бака на місце запустіть двигун та перевірте герметичність всіх з'єднань.
