Автомобілі BMW Автомобілі Volkswagen Автомобілі Chevrolet Автомобілі Land Rover Автомобілі Lada Автомобілі Honda Автомобілі Peugeot
Український Русский
English
Български
Беларускі
Српски
Hrvatski
Română
Polski
Slovenský
Magyar
В закладки Новини та статті Карта сайту Зворотній зв'язок Пошук по сайту
MercedesMan.ru
 
 
 
 
 
 
 
A-Class C-Class E-Class G-Class M-Class S-Class Інші
W463 (1999-2019)
  • Головна
  • G-класс
  • W463 (1999-2019)
  • Електроустаткування
  • Електричні схеми
  • Роздавальна коробка (всі моделі)

Роздавальна коробка (всі моделі) (Mercedes-Benz G-Class W463)

0

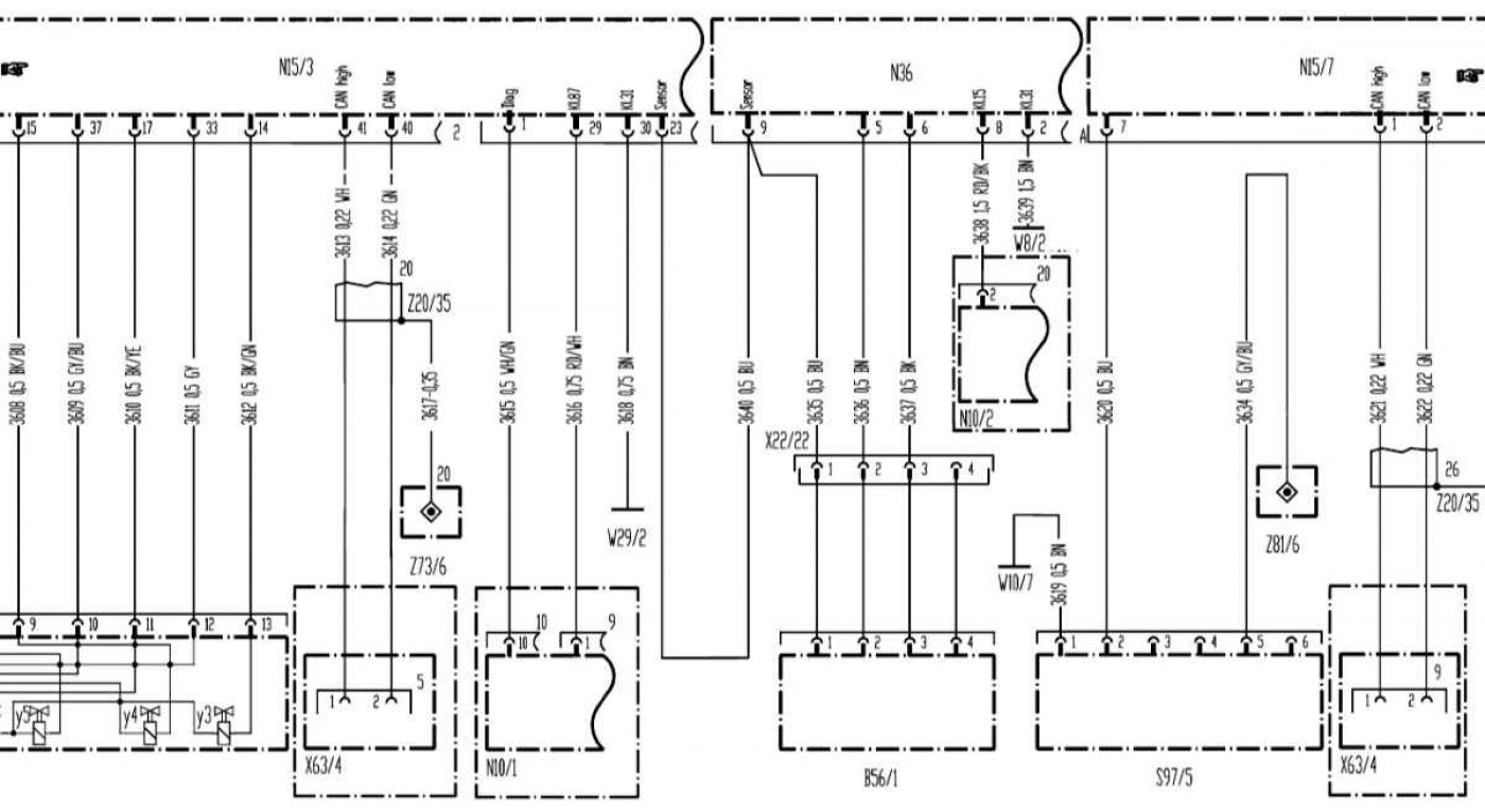
Роздавальна коробка (всі моделі)



Роздавальна коробка (всі моделі)


Відкрити велику картинку в новій вкладці »
Відкрити велику картинку в новій вкладці »


Відкрити велику картинку в новій вкладці »
Відкрити велику картинку в новій вкладці »

Список позначень на електричних схемах дивіться цій сторінці →
Ця стаття доступна на: російською, англійській, болгарською, білоруською, сербською, хорватською, румунською, польською, словацькою, угорською
Статтю було перевірено: Поляков Захар Григорович
Поділитися з друзями:
◀ Попередні
G-класс W463 / Електричні схеми
Наступні ▶

Модуль електронного важеля селектора АТ (всі моделі)
Модуль керування трансмісією (ETC) (усі моделі)
Система керування CDI дизельного двигуна 628.962
Система управління ME-SFI бензинових двигунів 112.945 та 113.962
Список позначень на електричних схемах
Блокування переднього диференціалу (всі моделі випуску з 01.09.01)
Система запуску (всі моделі випуску 01.09.01)
Система охолодження двигуна (всі бензинові моделі випуску 01.06.99)
Система антиблокування гальм (ABS) (усі моделі)
Рульова колонка (всі моделі)
Ще схожі статті для ремонту інших моделей

☛ Механічна коробка передач Мерседес W168 (1997-2004)
☛ Коробка зрадник / головна передача Мерседес W202 (1993-2000)
☛ Механічна коробка передач Мерседес W124 (1984-1995)
☛ Маховик або диски приводу (автоматична коробка) Мерседес W116 (1972-1980, бензин)
☛ Механічна коробка передач — загальний опис Мерседес Спрінтер (1995-2000, дизель)
Посилання у різних форматах на цю статтю
Коментарі та відгуки відвідувачів
Коментарів поки що немає


Скільки буде 10 + 13 ?

       





W463 (1999-2019) 
  • Загальна інформація
  • Введення в керівництво
  • Органи управління та прилади
  • Водіння та експлуатація
  • Технічне обслуговування
  • Силовий агрегат
  • Ремонт двигунів
  • Система охолодження
  • Опалення та вентиляція
  • Система живлення (бензин)
  • Система живлення (дизель)
  • Вихлопна система
  • Система запалювання та управління
  • Система заряджання та запуску
  • Трансмісія
  • Автоматична коробка
  • Роздавальна коробка
  • Передні та задні мости
  • Шасі
  • Тормозна система
  • Передня підвіска
  • Задня підвіска
  • Рульове управління
  • Кузов
  • Екстер'єр (зовнішні елементи)
  • Інтер'єр (внутрішні елементи)
  • Двері, замки та вікна
  • Електроустаткування
  • Обладнання та прилади
  • Перемикачі в салоні
  • Фари та освітлення
  • Аудіосистема та навігація
  • Електричні схеми
 
MercedesMan.ru © 2017–2026 · Мобільна версія · Читати про Мерседес · Карта сайту: EN BG BY UA RS HR RO PL SK HU · Зворотній зв'язок · Пошук по сайту · В закладки A-Class (W168) · C-Class (W201) · C-Class (W202) · C-Class (W203) · E-Class (W123) · E-Class (W124) · E-Class (W210) · G-Class (W463) · M-Class (W163) · S-Class (W116, бензин) · S-Class (W126, бензин) · S-Class (W140) · S-Class (W220) · Спрінтер · Віто 1 · Віто 2 · Варіо 814D ·
 
Ми застосовуємо лише ті куки, без яких деякі функції сайту можуть бути недоступними.